冰箱電路圖和原理圖
發表時間:2020-08-24 09:20:48 人氣:20918
冰箱原理圖只要是由控制芯片、變頻器組成的;冰箱的電路圖有多功能電冰箱控制電路圖、電腦式電冰箱控制電路圖、間冷式電冰箱電路圖、雙溫雙控直冷式電冰箱電路圖等。
電冰箱的控制原理
接通電源,芯片開始工作,變頻器主回路直流電壓上升,電子溫控器將溫度信號作為變頻器的反饋信號,由于冰箱運行之前箱內溫度較高與溫度設定值有較大的差值。當變頻器主回路直流電壓上升到額定值后,電腦芯片經延時向變頻器發出啟動運行信號,變頻器啟動運行,輸出頻率逐漸上升,與此同時,壓縮機啟動運行,轉速逐漸加快。
此時冰箱溫度與設定的溫度有較大差值,變頻器輸出頻率上升到最大值,壓縮機高速運行,冰箱處于強制冷狀態,冰箱內的溫度在較短時間內達到設定值,由于慣性的作用,冰箱內的溫度繼續下降,低于設定值。變頻器輸出頻率下降,壓縮機轉速隨之下降,制冷量也隨之減小,冰箱內的溫度上升。當冰箱內的溫度和設定溫度相等時,變頻器的輸出頻率穩定在此值,壓縮機勻速運行,制冷量保持不變,此時冰箱內處于恒溫狀態,壓縮機處于連續低轉速運行狀態。

當打開冰箱門取存物品或除霜時,冰箱內的溫度上升,變頻器輸出頻率上升,壓縮機運行轉速上升,制冷量增大,使冰箱溫度再回到設定溫度,冰箱又處于恒溫運行狀態。
當冰箱環境溫度上升時,其散熱現象嚴重,溫度也隨之上升,則變頻器也相應的上升輸出頻率,壓縮機轉速上升,制冷量增大,冰箱溫度回到設定值,再次處于恒溫狀態。反之,當冰箱環境溫度下降時,經變頻調節,冰箱也處于恒溫狀態運行。
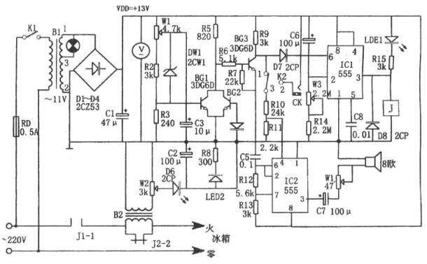
多功能電冰箱控制器電路圖
如圖所示為多功能電冰箱控制電路。該控制器由過壓、欠壓采樣電路、延時啟動電路、聲光報警電路、降壓整流電路等組成。其中降壓整流電路為整個控制器提供直流電壓。

延時啟動電路由IC1(555)和C6、R14、W3等組成,當開機或斷電后又來電時,C6上的端電壓不能突變,555因⑥腳電位為高電平而發生復位,隨著充電進行,當C6充電到使2腳電位低于1/3VDD時,555發生置位,③腳輸出的高電平使繼電器J吸合。相應延時為td=1.1(Rw3+R14)C6,圖示參數對應的延時約為4~10分鐘。
過壓、欠壓和過流檢測、開關電路由W1、R2、R3、DW1、BG1、BG2、BG3等組成。當發生過壓、欠壓或過流時,BG3截止,其集電極為高電位,該電位的一路加至IC1⑥腳,使555復位,③腳輸出的低電平使繼電器J釋放,觸點J2-2斷開,切斷冰箱電源,同時LED1被點亮;另一路則通過R10、R1分壓后加至IC2④腳,使IC2起振。
IC2和C5、R12、R13組成多諧振蕩器,其振蕩頻率為f=1.44/(R12+R13)C5,圖示參數對應的頻率約為1kHz。一旦出現過壓、欠壓或過流現象,則Ic。振蕩器輸出振蕩信號,驅動喇叭工作,發生音響報警。
該控制器可實現在過壓、欠壓、過流情況下的自動保護,瞬時切斷電源后延時啟動,故障聲光報警等多種功能。
電腦式電冰箱控制電路圖
電腦式電冰箱是指電氣系統中采用微處理器進行控制的電冰箱,它的制冷系統與普通電冰箱基本相同。圖10-7是采用微處理器的電冰箱電氣系統簡圖。

微處理器是一個具有很多引腳的大規模集成電路,其主要特點是可以接收人工操作指令和傳感信息,遵循預先編制的程序自動進行工作,具有分析和判斷能力。
冷藏室和冷凍室的溫度檢測信息隨時送給微處理器,人工操作指令通過操作顯示電路送給微處理器,微處理器收到這些信息后,便可對繼電器、風扇電機、除霜加熱器、照明燈等進行自動控制。
電冰箱室內設置的溫度檢測器(溫度傳感器)將溫度的變化變成電信號送到微處理器的傳感信號輸入端,當電冰箱內的溫度到達預定的溫度時電路便會自動進行控制。微處理器對繼電器、電機、照明燈等元件的控制需要有接口電路或轉換電路。接口電路用以將微處理器輸出的控制信號轉換成控制各種器件的電壓或電流。
間冷式電冰箱電路圖
間冷式電冰箱是依靠冷凍室內的風扇強制空氣加速循環,加快蒸發器進行熱交換的速度,從而達到冷卻食品的目的。間冷式冰箱與直冷式冰箱的主要不同之處是:風扇電動機控制電路和自動化霜電路。典型的間冷式電冰箱電路。

雙溫雙控直冷式電冰箱電路圖
雙溫雙控直冷式電冰箱電路與普通電冰箱電路相比的主要區別:一是冷藏室、冷凍室都需要安裝溫控器,二是制冷系統需要通過電磁閥進行控制。典型的雙溫雙控直冷式電冰箱電路如圖6-5所示。該電路的核心元器件是冷藏室溫控器和冷凍室溫控器。其中,冷藏室溫控器除控制冷藏室溫度外,同時控制著電磁閥的工作狀態;而冷凍室溫控器僅控制冷凍室的溫度。

工廠展示
聯系我們
成都子程新輝電子設備有限公司
聯系人:文先生
手機:13183865499
QQ:1977780637
地址:成都市金牛區星輝西路2號附1號(臺誼民生大廈)407號